Holley Dominator Install
#82
#83
#85
Just needs some tuning now. Squeaking is the large blower belt idler contacting the pulley on the new water pump. Blower belt pulley overlaps it. Will see what happens when I install the blower belt. Didn't think it would idle so smooth with the new cam. Had it set to 900 RPM.
641/.617 valve lift with 1.8 rockers, I/E duration 246/260 @.050, 112 lobe sep, = 29*overlap
641/.617 valve lift with 1.8 rockers, I/E duration 246/260 @.050, 112 lobe sep, = 29*overlap
Last edited by DrX; Jul 31, 2017 at 08:54 PM.
#86
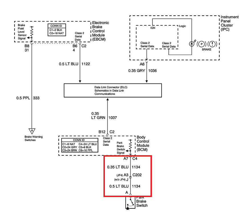
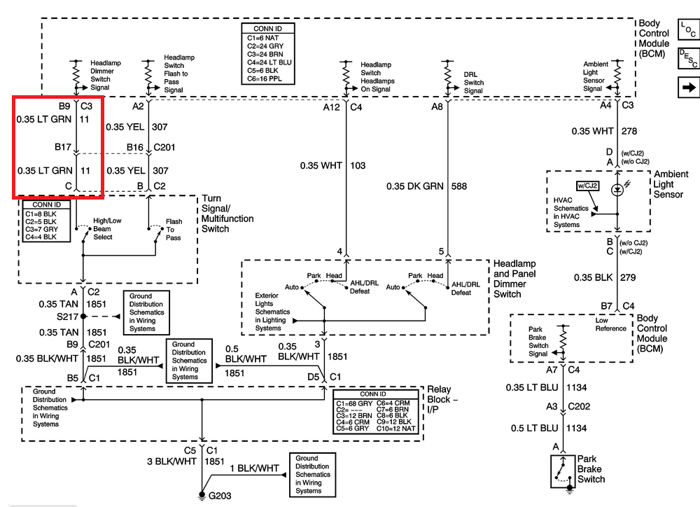
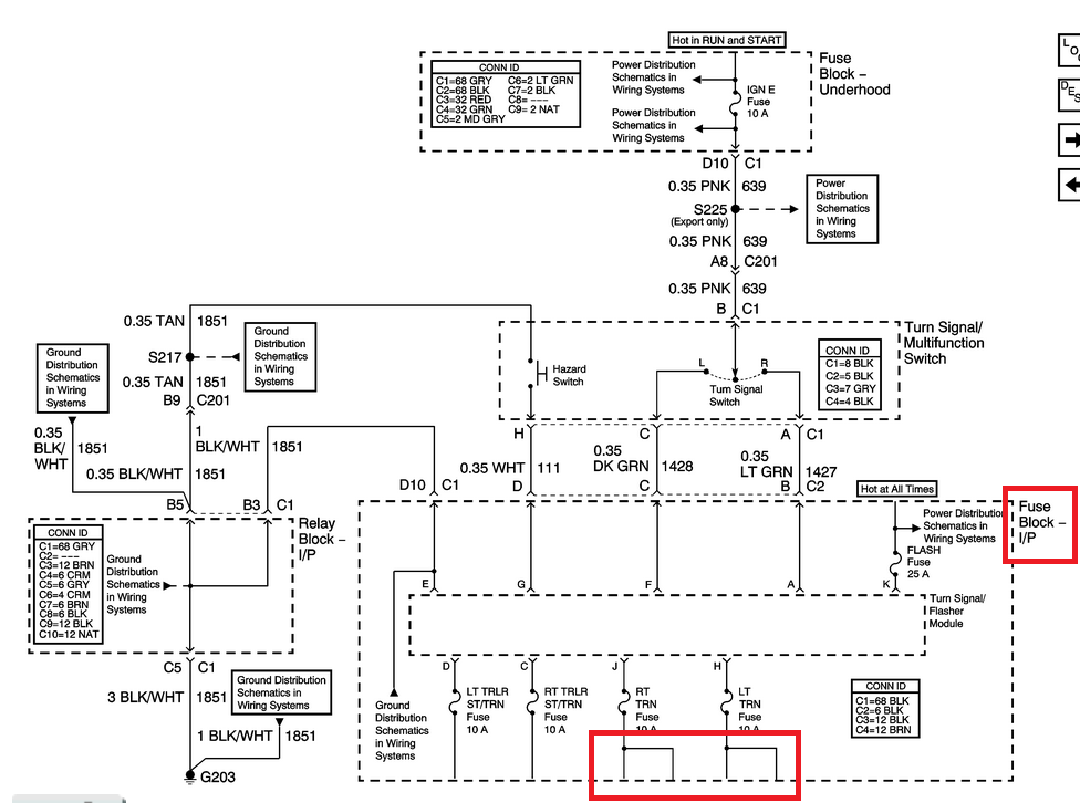
I had forgotten about some of the indicators on the factory cluster.
On my '04.......
Turn signals can be picked up as 12V at the turn signal fuses on the Instrument Panel fuse block.
High beam indicator and park brake switch are both switches to ground when active.
New indicators can be added or these may be configured as inputs to the 7" Holley Digital Dash if one purchases the optional IO cable for it.
On my '04.......
Turn signals can be picked up as 12V at the turn signal fuses on the Instrument Panel fuse block.
High beam indicator and park brake switch are both switches to ground when active.
New indicators can be added or these may be configured as inputs to the 7" Holley Digital Dash if one purchases the optional IO cable for it.
#87
The dash can also display fuel level and odometer now with the use of the extra dash harness.
Nice job, lots of work and figuring out in this good to see you got it done..
Oh also good luck with that dorman interm shaft, ive been thru 2 and they eventually rattle also, im going back to trying the gm style..
Nice job, lots of work and figuring out in this good to see you got it done..
Oh also good luck with that dorman interm shaft, ive been thru 2 and they eventually rattle also, im going back to trying the gm style..
#88
The dash can also display fuel level and odometer now with the use of the extra dash harness.
Nice job, lots of work and figuring out in this good to see you got it done..
Oh also good luck with that dorman interm shaft, ive been thru 2 and they eventually rattle also, im going back to trying the gm style..
Nice job, lots of work and figuring out in this good to see you got it done..
Oh also good luck with that dorman interm shaft, ive been thru 2 and they eventually rattle also, im going back to trying the gm style..
#89
The shaft I replaced was the updated GM shaft. https://www.performancetrucks.net/fo...-wheel-392041/
Wasn't having any trouble with it until I went to remove and reinstall it. Wouldn't slide at all without a lot of help from a hammer. Maybe the plastic didn't like the heat from the headers??
The new Dorman shaft didn't fit into the lower shaft which had been compressed to fit the GM shaft. Had to do a little reduction with a sanding disc. Still a snug fit.
Wasn't having any trouble with it until I went to remove and reinstall it. Wouldn't slide at all without a lot of help from a hammer. Maybe the plastic didn't like the heat from the headers??
The new Dorman shaft didn't fit into the lower shaft which had been compressed to fit the GM shaft. Had to do a little reduction with a sanding disc. Still a snug fit.
#90
First time ever on a dyno.....
No parts came off on the 150 mph pulls. Base pull was only 9* of timing advance. Final was 20*.
edit: From the logs, it looks like he didn't put the pedal down 100% til the mid 4000's RPM. So ignore everything below that...I knew it didn't look like a typical blower curve.
Seem to have lost a couple psi though compared to the little road testing I did. Dyno logs are showing 16-17, but mine were 18-19 with warmer weather. All logged on the Dominator.
IAT was 140-145 by 125MPH. Highest was 155 at 150MPH, but most of the 150 MPH temps were also in the 145 range.
Bigger IC pump must be helping because I was previously seeing 185 at the track by 125 MPH. Improvement may be even better because IAT and ECT sensors seem to be reading high...like 10* above ambient key on/cold motor.
No parts came off on the 150 mph pulls. Base pull was only 9* of timing advance. Final was 20*.
edit: From the logs, it looks like he didn't put the pedal down 100% til the mid 4000's RPM. So ignore everything below that...I knew it didn't look like a typical blower curve.
Seem to have lost a couple psi though compared to the little road testing I did. Dyno logs are showing 16-17, but mine were 18-19 with warmer weather. All logged on the Dominator.
IAT was 140-145 by 125MPH. Highest was 155 at 150MPH, but most of the 150 MPH temps were also in the 145 range.
Bigger IC pump must be helping because I was previously seeing 185 at the track by 125 MPH. Improvement may be even better because IAT and ECT sensors seem to be reading high...like 10* above ambient key on/cold motor.
Last edited by DrX; Sep 9, 2017 at 12:58 PM.







