Schematics, Pinoouts, Training Materials, Technical Documents
#23
You know the Copyright Legislation bill?
This is what I have been told by GM. You can not post a GM document. If you look at all of my schematics and pin-outs they all have been changed. This would give me the right to post them because they are art works.
This is what I have been told by GM. You can not post a GM document. If you look at all of my schematics and pin-outs they all have been changed. This would give me the right to post them because they are art works.
#28
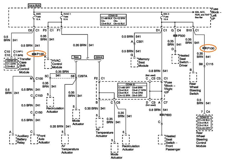
I think so. It is manual A/C
Here's what I'm trying to do. I'm putting a carburetor on my truck and going to use the pcm just to control my a/c and get rid of all the excess wiring. Just trying to figure out how the hvac controls, the bcm, and the pcm all tie together. Thanks
Here's what I'm trying to do. I'm putting a carburetor on my truck and going to use the pcm just to control my a/c and get rid of all the excess wiring. Just trying to figure out how the hvac controls, the bcm, and the pcm all tie together. Thanks
#30
Hello
I am need of a wiring schematic for a gmt900. I need the diagram for the bcm to ecm/tcm because the bcm is not communicating with the ecm/tcm. There is an issue with the bcm not communicating with those. THanks so much
I am need of a wiring schematic for a gmt900. I need the diagram for the bcm to ecm/tcm because the bcm is not communicating with the ecm/tcm. There is an issue with the bcm not communicating with those. THanks so much





